تكنولوجيا
27-10-2022 | 00:00
أداة جديدة لناسا ترصد من الفضاء مواقع انبعاثات الميثان الفائقة على الأرض
مواقع انبعاثات الميثان الفائقة على الأرض.
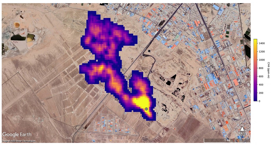
كشفت مهمة جديدة لوكالة الفضاء الأميركية "ناسا" من الفضاء عن عشرات المواقع المسؤولة عن انبعاثات فائقة من الميثان، في إنجاز يأمل العلماء أن يساهم في الحد من انبعاثات هذا الغاز المساهم بدرجة كبيرة في الاحترار المناخي.
وترتبط هذه "الباعثات الفائقة" في شكل عام بمواقع لإنتاج الوقود الأحفوري أو معالجة النفايات أو حتى بقطاعات الزراعة.
وقد أُطلقت مهمة إميت (EMIT) الفضائية في تموز الماضي وتم تثبيتها على محطة الفضاء الدولية، وكانت تهدف في البداية إلى مراقبة كيفية تأثير حركة الغبار المعدني على المناخ.
وترتبط هذه "الباعثات الفائقة" في شكل عام بمواقع لإنتاج الوقود الأحفوري أو معالجة النفايات أو حتى بقطاعات الزراعة.
وقد أُطلقت مهمة إميت (EMIT) الفضائية في تموز الماضي وتم تثبيتها على محطة الفضاء الدولية، وكانت تهدف في البداية إلى مراقبة كيفية تأثير حركة الغبار المعدني على المناخ.


لكنّ هذه الأداة أثبتت أيضاً فائدتها في مهمة حاسمة أخرى، إذ رصدت أكثر من 50 موقعاً يُصدر مستويات انبعاثات فائقة في آسيا الوسطى والشرق الأوسط وجنوب غرب الولايات المتحدة، على ما ذكرت وكالة الفضاء الأميركية الثلثاء الماضي.
وقال رئيس وكالة ناسا بيل نيلسون إن هذه القدرة "لن تساعد العلماء في تحديد مصدر تسرب الميثان في شكل أفضل فحسب، لكنّها تساعد أيضاً في فهم كيفية معالجة ذلك وبسرعة".
وأوضح أندرو ثورب من مختبر الدفع النفاث التابع لوكالة ناسا، في بيان أن بعض سحب الانبعاثات التي تم اكتشافها كانت "الأكبر من نوعها على الإطلاق".
وأضاف أن "ما وجدناه في مثل هذا الوقت القصير تخطى كل ما يمكن تخيله".
في تركمانستان، حددت الأداة اثنتي عشرة سحابة انبعاثات مصدرها منشآت للبنية التحتية النفطية والغازية في شرق مدينة هزار الساحلية. ويمتد بعض هذه السحب التي تنتشر في اتجاه الغرب على مسافة 32 كيلومتراً.
في ولاية نيو مكسيكو الأميركية، اكتُشفت سحابة انبعاثات أخرى بطول يقرب من 3,3 كيلومترات في أحد أكبر حقول النفط في العالم.
في إيران، جنوب طهران، لوحظت سحابة لا يقل طولها عن 4,8 كيلومترات، مصدرها مجمع لمعالجة النفايات. ويمكن للمطامر أن تشكّل مصدراً رئيسياً للميثان الذي ينتج عن تحلل النفايات.
وتشير تقديرات العلماء إلى أن هذه المواقع الثلاثة تطلق على التوالي 50400 و18300 و8500 كيلوغرام من الميثان في الساعة.
وأشارت "ناسا" إلى أن إيميت (EMIT) هي "الأولى من فئة جديدة من أجهزة التصوير الطيفي الرامية إلى مراقبة الأرض"، رغم أن طرق الكشف عن تسرب الميثان عبر الأقمار الاصطناعية تطورت في شكل كبير في السنوات الأخيرة.
وتُنسب إلى الميثان المسؤولية عن حوالى 30% من الاحترار المناخي. ورغم أنه يبقى في الغلاف الجوي لفترة أقصر بكثير من ثاني أوكسيد الكربون، إلا أنّ قدرته على التسبب بالاحترار أعلى بثمانين مرة مقارنة مع ثاني أوكسيد الكربون خلال عشرين عاماً.
لذلك يرتدي الحد من انبعاثات الميثان أهمية كبرى لبلوغ أهداف اتفاقية باريس للمناخ.
وقال رئيس وكالة ناسا بيل نيلسون إن هذه القدرة "لن تساعد العلماء في تحديد مصدر تسرب الميثان في شكل أفضل فحسب، لكنّها تساعد أيضاً في فهم كيفية معالجة ذلك وبسرعة".
وأوضح أندرو ثورب من مختبر الدفع النفاث التابع لوكالة ناسا، في بيان أن بعض سحب الانبعاثات التي تم اكتشافها كانت "الأكبر من نوعها على الإطلاق".
وأضاف أن "ما وجدناه في مثل هذا الوقت القصير تخطى كل ما يمكن تخيله".
في تركمانستان، حددت الأداة اثنتي عشرة سحابة انبعاثات مصدرها منشآت للبنية التحتية النفطية والغازية في شرق مدينة هزار الساحلية. ويمتد بعض هذه السحب التي تنتشر في اتجاه الغرب على مسافة 32 كيلومتراً.
في ولاية نيو مكسيكو الأميركية، اكتُشفت سحابة انبعاثات أخرى بطول يقرب من 3,3 كيلومترات في أحد أكبر حقول النفط في العالم.
في إيران، جنوب طهران، لوحظت سحابة لا يقل طولها عن 4,8 كيلومترات، مصدرها مجمع لمعالجة النفايات. ويمكن للمطامر أن تشكّل مصدراً رئيسياً للميثان الذي ينتج عن تحلل النفايات.
وتشير تقديرات العلماء إلى أن هذه المواقع الثلاثة تطلق على التوالي 50400 و18300 و8500 كيلوغرام من الميثان في الساعة.
وأشارت "ناسا" إلى أن إيميت (EMIT) هي "الأولى من فئة جديدة من أجهزة التصوير الطيفي الرامية إلى مراقبة الأرض"، رغم أن طرق الكشف عن تسرب الميثان عبر الأقمار الاصطناعية تطورت في شكل كبير في السنوات الأخيرة.
وتُنسب إلى الميثان المسؤولية عن حوالى 30% من الاحترار المناخي. ورغم أنه يبقى في الغلاف الجوي لفترة أقصر بكثير من ثاني أوكسيد الكربون، إلا أنّ قدرته على التسبب بالاحترار أعلى بثمانين مرة مقارنة مع ثاني أوكسيد الكربون خلال عشرين عاماً.
لذلك يرتدي الحد من انبعاثات الميثان أهمية كبرى لبلوغ أهداف اتفاقية باريس للمناخ.
العلامات الدالة
الأكثر قراءة
الخليج العربي
1/15/2026 1:08:00 PM
وزير الخارجية السعودي يجري اتصالات إقليمية لبحث تطوّرات الأوضاع في المنطقة
المشرق-العربي
1/16/2026 7:10:00 AM
على مسمع ومرأى العالم الذي تركهم يواجهون مصيرهم، يقوم سكان تجمع رأس شلال العوجا حالياً بتفكيك مساكنهم البسيطة، ويحمّلون مقتنياتهم بواسطة شاحنات صغيرة.
المشرق-العربي
1/16/2026 8:59:00 AM
برّاك: "الولايات المتحدة لا تزال على اتصال وثيق بجميع الأطراف في سوريا"
المشرق-العربي
1/16/2026 10:37:00 AM
"سانا": خروج مدنيين من قرية المبعوجة التابعة لمنطقة دير حافر في ريف حلب عبر طرق فرعية وزراعية خطرة
نبض